2、小區生活污水處理工藝開發
住宅小區生活污水處理技術的變革,經歷了從單一工藝到組合工藝的過程。從是否需氧的角度考察,則沿著“厭氧→好氧→厭氧+好氧→厭氧+缺氧”的軌跡發展。從去除對象來看,過去小區污水通過化糞池僅對懸浮物質進行了初步處理,這些不能滿足環保排放要求,必須對現有的污水處理方法進行改進。下面介紹幾種目前常用的小區生活污水處理工藝和設備。
2.1生物接觸氧化法
生物接觸氧化法,是一種介于活性污泥法和生物濾池兩者之間的污水生物處理技術,兼備兩者的優點。其主要構筑物為生物接觸氧化池,池內充填填料,已經充氧的污水浸沒全部填料,并以一定的流速流經被其浸沒的填料,在填料上形成生物膜,污水與生物膜廣泛接觸,在生物膜上微生物的新陳代謝功能的作用下,污水中有機污染物得到去除,污水得到凈化。由于池內具備適于微生物棲息增殖的良好環境條件,因此,生物膜上微生物相當豐富,食物鏈長、微生物濃度高、活性強,不產生污泥膨脹,污泥生成量少,且易于沉淀。生物接觸氧化法具有多種凈化功能,除有效地去除有機物外,如運行得當,還能夠脫氧和除磷。
生物接觸氧化法的關鍵部位是填料。傳統的蜂窩狀塑料管較易堵塞,現在常采用吊掛式軟性填料和懸浮或半懸浮球形填料,能有效地防止堵塞,且面積較大,處理效果好。生物接觸氧化法是住宅小區生活污水處理較早采用的技術之一,其主體工藝流程為:

2.2序批式活性污泥法
序批式活性污泥法,簡稱SBR法,是序列間歇式活性污泥法(Seq-uencing Batch Reactor Activated Sludge Process)的簡稱,是一種按間歇曝氣方式來運行的活性污泥污水處理技術,與傳統污水處理工藝不同,SBR技術采用時間分割的操作方式替代空間分割的操作方式,非穩定生化反應替代穩態生化反應,靜置理想沉淀替代傳統的動態沉淀。它的主要特征是在運行上的有序和間歇操作,SBR技術的核心是SBR反應池,該池集均化、初沉、生物降解、二沉等功能于一池,無污泥回流系統。原則上,SBR法的主體工藝設備只有一個間隙反應器,在一個運行周期中,按運行次序,分為進水、反應、沉淀、排水和閑置五個階段。SBR法工藝簡單、節省費用,理想的推流過程使生化反應推力大、效率高,運行方式靈活,脫氮除磷效果好,沒有污泥膨脹,耐沖擊負荷、處理能力強。其主體工藝流程為:原污水→調節池→SBR反應池→消毒池→出水。
2.3兩段活性污泥法
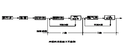
兩段活性污泥法,簡稱AB法,系吸附—生物降解(Adsorption—Biodegration)工藝的簡稱。該法把污水管道、污水處理廠視為一個污水處理系統。其工藝特點是:不設初淀池,A段高負荷,B段低負荷,A、B兩段污泥分別回流,充分利用污水管道中的微生物,為不同時期生長的優勢微生物種群創造良好的環境條件,讓其充分發揮作用,耐沖擊負荷能力強,處理效果穩定。其主體工藝流程為:
該類設備,采用自吸式射流曝氣機、無支架的污泥懸浮型生物填料、側向流坡形斜板沉淀池等先進技術。BOD5去除率為90%,COD去除率為80%。

2.4厭氧生物濾池
厭氧生物濾池是一種內部裝有填料作為微生物載體的厭氧生物膜法處理裝置。厭氧微生物附著載體的表面生長,當污水自下而上通過載體所構成的固定床層時,在厭氧微生物作用下,污水中的有機物得以厭氧分解,并產生沼氣。厭氧生物濾池有多種變型,填料的發展迅速,其工藝流程為:進水→沉淀池→厭氧消化池→厭氧生物濾池→拔風管→氧化溝→進氣出水井→排水
污水經沉淀池預處理后進入厭氧消化池進行水解和酸化,可提高污水的可生化性,為后續處理創造條件。在通風系統作用下,生物濾池處于厭氧狀態,阻止了污水中甲烷細菌的產生,使整個系統仍處于酸性階段,而氧化溝內溶解氧一般可穩定在1.5—2.8 mg/L,污水在此進一步好氧處理。其主要優點是不耗能、造價低、管理簡單、無噪聲、無異味、掛膜快、剩余污泥量少、出水水質好、運行效果穩定。
住宅小區生活污水就其處理技術而言,可以采用目前城市污水處理的成熟技術和工藝,但萊鋼住宅小區生活污水處理,有其自身的特點,應予考慮。
(1)住宅小區較分散、污水流量小,可生化性好,應優先采用生物膜法處理技術。生物膜法具有微生物濃度高、食物鏈長、不會發生污泥膨脹、污泥沉降性能好等優點。
(2)個別新建住宅小區用地緊張,應優先考慮占地省的污水處理工藝,并在設計中采取一定措施。現在,一般設計成地下式或半地下式,
形成地下為污水處理站,地面為綠地或花壇的格局,可以美化環境。但
這樣設計時,應注意埋深、提升設備、通風要求和臭氣處理等問題。
(3)由于受小區管理人員人數和專業素質的限制,應優先選用運行維護管理較方便的工藝,并努力提高運行管理自動化程度。
(4)住宅小區建設工程工期要求緊,污水處理設施由構筑物向設備的轉化,似是一種必然趨勢。采用裝配式污水處理設備,安裝簡捷,工期短,便于維護。
(5)隨著對出水水質要求的提高,單一工藝難以滿足需要,組合式污水處理技術和設備得以發展。目前的組合方式,主要有多級好氧處理、厭氧+好氧處理、厭氧+缺氧處理等。從降低能耗、回收生物能方面來看,厭氧生物處理有著廣闊的前景。污水中的有機物質本身都具有一定的潛在能量,厭氧處理時,一方面勿需嚗氣充氧,可降低能耗;另一方面其生成物沼氣可回收利用,供小區采暖和供熱,形成小區生態平衡系統,這是比較理想的發展趨向。
根據上面的敘述,我們可以知道,盡管小區生活污水處理工藝發展到現在已經比較成熟,但是在住宅小區生活污水處理這一領域上,仍存在很多問題,僅靠單一的處理工藝是很難使出水達標排放的,必須對現有的工藝進行集成,采用多種工藝聯合處理的方法,才能達標排放,甚至是變廢為寶,實現資源綜合利用的目的。如果掌握了以上技術,萊鋼住宅小區生活污水就能找到一種真正工藝簡單、操作簡便、處理徹底、節省能源且成本低廉的處理方法。
如需要產品及技術服務,請撥打服務熱線:13659219533
選擇陜西博泰達水處理科技有限公司,你永遠值得信賴的產品!
了解更多,請點擊www.wipog.com